销售电话:88888888
技术咨询:88888888
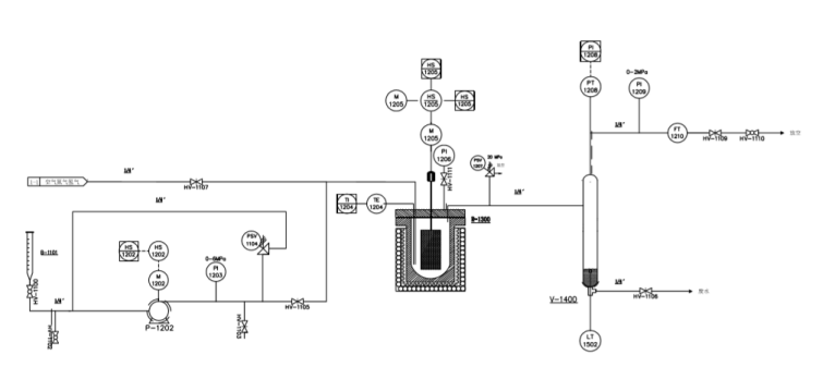
聚结稳定反应装置系统
北京世纪森朗公司聚结稳定反应装置系统用于考察水或油中分散相颗粒在温度和压力变化过程中的聚结情况,主要由几部分组成:进料单元、聚结单元、分离单元组成。
进料单元:包含进料管和高压泵,将原料升压后加注到聚结单元。
聚结单元:包含带高压视窗的反应釜,主要由釜头、釜体、电加热炉、磁力搅拌器和釜体双电动升降装置组成。。
分离单元:包含高温高压分离罐和分离器,将反应物料降温降压后排除系统,再通过分离器进行液固分离。
整套装置的构架采用框架模块式结构,各单元设备均采用国外一线品牌产品。

二.聚结稳定反应装置系统主要工艺设计参数
进料量: 20~300 mL/h
反应温度: 450℃;控制精度±1℃
反应压力: 15MPa~25MPa ;控制精度±1%
三.流程描述
原料经原料泵升压后与气体混合,进入反应单元,反应后的物料进入气液分离器分离,分别外排。含分散相颗粒的液体产物由高速离心分离器进行分离测定。原料进料量由原料罐计量,气体进量由尾气流量计计量。
四.工艺设计原则
聚结稳定反应装置系统
从操作角度出发,操作性能稳定,数据准确。采用模块式安装结构,便于操作维护。
从安全角度出发,设有超温超压报警、断电自锁功能。
从性能角度出发,采用性能优越的控制仪表。
本装置的电气仪表部分的防爆要求由双方商定后确定。
仪表接地:执行石油化工仪表接地设计规范。
五.聚结稳定反应装置系统
控制系统描述
本装置采用常规仪表控制,主要的操作、控制在控制仪表和控制阀门上实现。
温度控制,装置的温度控制重要体现在沉降罐温度、高压釜温度上。
压力控制装置的压力控制主要体现在反应压力控制,通过减压阀、压力控制调节阀稳定试验压力。温度仪表主要为K型温度传感器。压力仪表 就地指示仪表选用不锈钢压力表。